| |
ГРП шкафной представляет собой металлический шкаф 1 с размещенным в нем технологическим оборудованием 2. Для удобства обслуживания в шкафу имеются двери 3 и 4. Под днищем расположен обогреватель 5, предназначенный для обогрева ГРП шкафного в холодное время. Газ к обогревателю 5 подводится по газопроводу 6.
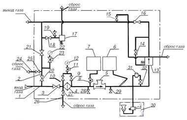
Технологическое оборудование ГРП шкафного состоит из основной (рабочей) линии 1 и обводной (байпасной) линии 2. Газ через кран 3 поступает к фильтру сетчатому 4, очищается от механических примесей и проходит дальше через счетчик газа 5, предназначенный для измерения объема проходящего потока газа. Для корректировки показаний счетчика 5 по температуре и давлению газа установлены термометр манометрический самопишущий 6 и манометр самопишущий 7, подключенный через кран 8.
Для визуального наблюдения за давлением газа и измерения перепада давления на фильтре 4 установлены краны 9, 10; клапан 11 и манометр 12.
После счетчика 5 газ поступает к регулятору давления 13, предназначенному для снижения давления газа и поддержания его в заданных пределах. На импульсных линиях регулятора 13 установлены краны 14, 15. От регулятора давления через кран 16 газ поступает к потребителю.
На выходе основной линии установлен предохранительно-сбросной клапан 17 с краном 18. Для измерения давления газа на выходе установлен кран 19, с его помощью производится также настройка клапана 17.
Для обеспечения бесперебойной подачи газа к потребителю при ремонте оборудования предусмотрена обводная линия 2 с установленными на ней кранами 20, 21 и манометром 22 для контроля давления, подключенным через кран 23.
Для сброса газа на основной линии 1 предусмотрен сбросной трубопровод 26 с краном 27.
Краны 28, 29 предусмотрены для измерения перепада давления на счетчике 5.
Для подачи газа к обогревателю 30 установлен регулятор 31 и кран 32.
|
|
 |
1 — основная линия 2 — обводная линия 4 — фильтр сетчатый 5 — счетчик газа 6 — термометр манометрический самопишущий 7 — манометр самопишущий 11 — клапан трехлинейный 3, 8, 9, 10, 14–16, 18–21, 23, 28, 29, 32 — запорная арматура 12, 22 — манометры 17 —предохранительно-сбросной клапан 30 — обогреватель 13, 31 — регуляторы давления |
| |
|


|
1 — шкаф 2 — оборудование технологическое 3, 4 — дверки 5 — обогреватель 6 — газопровод |
| |
| | ГРПШН-А-01-СГ | ГРПШН-А-01-СГ-01 |
| Регулируемая среда |
природный газ по ГОСТ 5542-87 |
| Давление на входе, МПа |
1,2 |
1,2 |
| Диапазон настройки давления газа на выходе, кПа |
2–3,5 |
3,5–5 |
| Пропускная способность, м³/ч, при давлении на входе, МПа: |
| 0,1 |
120 |
120 |
| 0,3 |
400 |
400 |
| 0,6 |
700 |
700 |
| 0,9 |
800 |
800 |
| 1,2 |
900 |
900 |
| Регулятор давления газа |
РДНК-50 |
РДНК-50П |
| Тепловая мощность обогревателя, кВт, при давлении газа 2000 Па |
0,96 |
0,96 |
| Расход газа на обогреватель при давлении газа 2000 Па, м³/ч |
0,1 |
0,1 |
| Время отключения обогревателя, с |
90 |
90 |
| Время отключения обогревателя при прекращении подачи газа, с |
90 |
90 |
| Счетчик газа |
СГ16М-100 |
СГ16М-100 |
| Условный проход счетчика газа, ДУ, мм |
50 |
50 |
| Погрешность измерения в диапазоне измерения расхода, % (20–100) Qmax |
± 1 |
± 1 |
| Масса, кг |
420 |
420 |
|
|
|