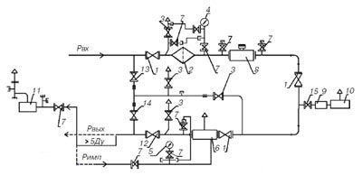
ГРУ-13-1Н(В)У1, ГРУ-15-1Н(В)У1, ГРУ-16-1Н(В)У1
|
|||||||||||||||||||||||||||||||||||||||||||||||||||||||||||||||||||||||||||||||||||||
Deprecated: preg_replace(): The /e modifier is deprecated, use preg_replace_callback instead in /var/www/vhosts/promgazenergo.kz/public_html/engine/modules/show.full.php on line 243
| Главная страница » Каталог продукции » Газовое оборудование » Газорегуляторные пункты и установки с узлами учета » ГРУ-13-1Н(В)У1, ГРУ-15-1Н(В)У1, ГРУ-16-1Н(В)У1 |
|
|||||||||||||||||||||||||||||||||||||||||||||||||||||||||||||||||||||||||||||||||||||
» Арматура трубопроводная промышленная
» Газорегуляторные пункты и установки
» Газорегуляторные пункты и установки с узлами учета расхода газа (ГРПШ)
» Соединительные детали и элементы трубопровода
» Транспортабельные (блочные) котельные установки ТКУ (БКУ)
» Резервуары и технологическое оборудование
» Вакансии
» Пропускная способность регуляторов (таблица)
» Реализованные проекты
» Общая информация о газорегуляторных пунктах и установках
» Общая информация о транспортабельных (блочных) котельных установках (ТКУ)